Toyota Corolla: Система заряда батареи

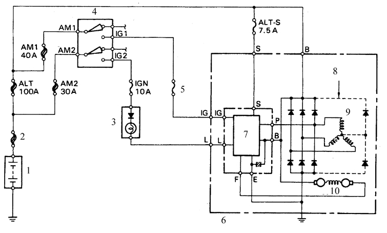
Схема цепи заряда батареи
1. Батарея
2. Главная плавкая перемычка
3. Контрольная лампа разряда
4. Ключ зажтгания
5. Плавкая вставка GAUGE на 10 А
6. Генератор
7. Встроенный регулятор напряжения
8. Только в автомобилях для США
9. Обмотка статора
10. Обмотка ротора

Типовое расположение плавкой перемычки вставок
1. Генератор
2. Главная плавкая перемычка
3. Плавкая вставка АМ2 на 30 А
4. Плавкая вставка АМ1 на 40 А
5. Плавкая вставка IGN на 10 А
6. Плавка вставка GAUGE на 10 А
7. Плавкая вставка ALT-S на 7,5 А
8. Плавкая вставка ALT-Н на 100 А

Схема для проверки тока разряда батареи
1. Амперметр
2. Батарея
3. Отсоедините провод от вывода В
4. Вольтметр
5. Генератор
Cистема заряда состоит из генератора переменного тока, встроенного в генератор
регулятора напряжения, цепи контрольной лампы заряда, батареи, плавкой перемычки
и соединительных проводов (см. рис. Схема цепи заряда батареи). При совместной работе
этих устройств обеспечивается питание таких потребителей как система зажигания,
приборы освещения и сигнализации, радиоприемник и др. Привод генератора осуществляется
от ремня в передней части двигателя.
Автомобили, рассматриваемые в настоящем Руководстве, комплектуются генераторами
фирм-изготовителей Nippondenso и Delco.
Регулятор напряжения предназначен для поддержания напряжения генератора на заданном
уровне. При резком повышении напряжения на выходе генератора регулятор предотвращает
броски тока и перегрузки в цепи питания.
Плавкая перемычка представляет собой отдельный отрезок провода, который включен
последовательно с пучком соединительных проводов от батареи и распложен внутри моторного
отсека (см. рис. Типовое расположение плавкой перемычки вставок). Наряду с главной
перемычкой в систему заряда входят дополнительные плавкие вставки, которые представляют
собой отрезки провода со строго заданной площадью поперечного сечения.
Площадь сечения вставок меньше чем у проводов той цепи, которую защищает данная
вставка. В подразделе 12.2 приводится более подробная информация по плавким вставкам.
Периодического ухода за системой заряда как правило не требуется. Однако, следует
периодически осматривать ремень привода генератора, батарею и соединительные провода
(осмотр проводится с периодичностью через каждые 12000 км или 6 месяцев).
Контрольная лампа заряда на панели приборов загорается при включении зажигания и
после пуска двигателя гаснет. Если лампа не гаснет после пуска двигателя, то в цепь
заряда неисправна. Некоторые автомобили оборудуются вольтметром. Если вольтметр
показывает очень высокое или очень низкое напряжение, то цепь заряда нуждается в
проверке (см. подраздел 3.3.4).
Предупреждение
При подключениях проводов внутренней цепи автомобиля и внешних устройств следует
соблюдать следующие меры предосторожности:
– при соединении батареи с генератором всегда соблюдайте полярность подключения;
– перед ремонтом любого участка автомобиля электросваркой отсоедините провода от
генератора и от вывода батареи;
– недопустимо запускать двигатель при подключенном зарядном устройстве;
– перед подключением зарядного устройства всегда отсоединяйте кабели цепи автомобиля
от обоих полюсов батареи;
– остерегайтесь попадания под ремень генератора на работающем двигателе рук, волос,
краев одежды;
– генератор присоединен прямо к батарее, поэтому при закорачивании выводов генератора,
или при его перегрузке, возможно образование дуги и пожар;
– перед промывкой двигателя струей пара укройте генератор полиэтиленовой пленкой
и закрепите пленку резиновым бандажом.
Проверка
ПОРЯДОК ВЫПОЛНЕНИЯ
1. Проверьте состояние и натяжение ремня генератора. При обнаружении признаков износа
ремень замените.
2. Проверьте затяжку болтов крепления генератора и регулировочного болта натяжения
ремня.
3. Проверьте проводку генератора и регулятора напряжения, надежность крепления и
состояние разъемов.
4. Проверьте плавкую перемычку, которая соединена с положительным полюсом батареи,
и плавкие перемычки, расположенные внутри моторного отсека. При обнаружении перегоревших
вставок выясните причину и устраните, замените плавкие вставки (при перегорании
вставок не будет запускаться двигатель, также не будут работать устройства электрооборудования
автомобиля).
5. Проверьте состояние всех плавких вставок, которые включены в цепь заряда батареи(см.
рис. Типовое расположение плавкой перемычки вставок). Место монтажа вставок зависит
от года выпуска автомобиля, однако, все вставки имеют одинаковые обозначения. Главная
плавкая перемычка – 3,0W, вставки: Alt H (80–100 А), AМ1 (40 А), АМ2 (30 А), IG
(10 А), Gauge (10 А) и ALT–S (7,5 А).
6. Запустите двигатель и проверьте звук, издаваемый генератором (воющий или визжащий
звук указывает на износ подшипников).
7. Проверьте плотность электролита в батарее. Если плотность низкая, зарядите батарею
(данный пункт не относится к необслуживаемым батареям).
8. Проверьте полноту заряда батареи (при неисправной секции батареи возможен ее
перезаряд).
9. Отсоедините кабели от батареи (сначала от отрицательного полюса, затем от положительного).
* Перед отсоединением кабелей убедитесь, что вам известен шифр раскодировки магнитолы (если последняя оборудована устройством блокировки в случае хищения). Проверьте состояние полюсов батареи и клеммных наконечников кабелей. При необходимости очистите клеммы и полюса. Присоедините кабель к положительному полюсу батареи, затем к отрицательному.
10. Проверьте напряжение на батарее на неработающем двигателе. Напряжение должно
быть около 12 В.
11. Запустите двигатель и снова проверьте напряжение, которое теперь должно быть
от 13,5 до 15, 1 В.
12. Включите дальний свет фар. При нормальной работе системы заряда напряжение должно
упасть и снова возрасти.
13. Если напряжение выше чем нормальное напряжение заряда, то замените регулятор
напряжения.
14. Если напряжение ниже нормального, то проверьте регулятор и генератор, поступив
следующим образом.

15. Снимите с генератора заднюю крышку, соедините с массой вывод F (указан стрелкой),
запустите двигатель, считайте напряжение на батарее и сравните со стандартным. Если
напряжение выше стандартного, то замените регулятор напряжения. Если напряжение
ниже стандартного, то проверьте генератор (или при отсутствии амперметра сдайте
в мастерскую автосервиса).
16. Если имеется амперметр, то включите его в схему зарядки (см. рис. Схема для
проверки тока разряда батареи). При отсутствии амперметра можно воспользоваться
трансформатором тока. Этот прибор недорогой, всегда имеется в продаже и дает довольно
точные показания.
17. Доведите обороты двигателя до 2000 об/мин, измерьте ток при выключенных потребителях.
Затем включите дальний свет фар и вентилятор отопителя (переключатель установите
в положение HI). Измерьте ток и сравните со значениями, приведенными в подразделе
3.3.1.
18. Если измеренный ток меньше нормативного, то отремонтируйте или замените генератор.
Индукционный датчик
Проверка сопротивления индукционного датчика распределителя
1. Расположение выводов на автомобилях с встроенным блоком электронного зажигания
(Toyota и GEO соответственно)
2. Расположение выво ...
Генератор
Детали генератора (типовой вариант)
1. Задняя крышка
2. Щеткодержатель
3. Изоляционная втулка
4. Выпрямитель в сборе
5. Резиновый буфер
6. Задний фланец корпуса
7. Держатель
8. Грязеот ...
Другое на сайте:
Проверка тормозных механизмов
Постоянная проверка
ПОРЯДОК ВЫПОЛНЕНИЯ
Для начала проведите полное торможение на «скорости пешехода».
По следу на дороге вы увидите даже при наличии АБС, равномерно ли срабатывают
тормо ...
Замена охлаждающей жидкости
ПОРЯДОК ВЫПОЛНЕНИЯ
Радиатор и вентилятор
системы охлаждения двигателей рабочим объемом 1,1 и 1,3 л 1 – скоба крепления
проводов электровентилятора; 2 – кожух вентилятора; 3 – хомут; 4 – шланг ...
Рукоятка управления стеклоочистителем и омывателем ветрового стекла
ОБЩИЕ СВЕДЕНИЯ
Тип А
1. Регулировка длительности паузы в прерывистом режиме
2. Выключено
3. Прерывистый режим
4. Режим ускоренной непрерывной работы
5. Стеклоочиститель
Тип В
1. Регу ...
