Hyundai Elantra: Электросхема системы зажигания (1.6 L4)
ЭЛЕКТРОСХЕМА СИСТЕМЫ ЗАЖИГАНИЯ (1.6 L4)
Система зажигания (DOHC) - общая информация, поиск неисправностей
ОБЩАЯ ИНФОРМАЦИЯ Угол опережения зажигания контролируется электронной системой
управления. Величины оптимальных углов опережения зажигания для всех режимов работы
двигателя записаны в память элект ...
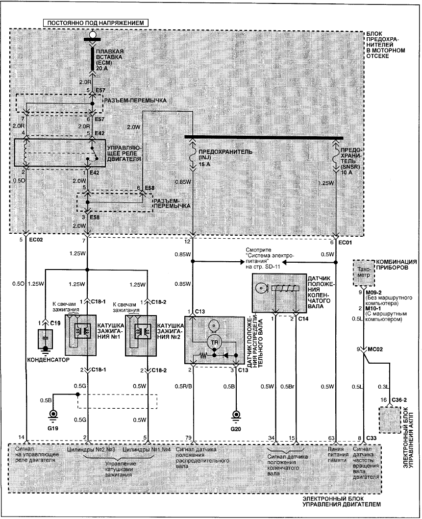
Электросхема системы зажигания (1.8/2.0 L4)
ЭЛЕКТРОСХЕМА СИСТЕМЫ ЗАЖИГАНИЯ (1.8/2.0 L4) ...
Другое на сайте:
Система контроля над выделением паров топлива из топливной системы
ОБЩИЕ СВЕДЕНИЯ
МОДЕЛИ С КАРБЮРАТОРНЫМ ДВИГАТЕЛЕМ
Идентификация
соединений шлангов угольного фильтра
Проверка
ПОРЯДОК ВЫПОЛНЕНИЯ
1. Если Вы считаете, что система неисправна, отсоедините шланги ...
Регулировка зеркал - электрическое складное зеркало
ЭЛЕКТРИЧЕСКОЕ СКЛАДНОЕ ЗЕРКАЛО*
Для складывания наружных зеркал заднего вида к боковинам кузова нажмите кнопку
электрического складного зеркала.
Складывание зеркал осуществляется при включенном ...
Заднее сиденье - Шарнирные петли неразрезной спинки заднего сиденья
Снять или отсоединит.
ПОРЯДОК ВЫПОЛНЕНИЯ.
1. Снять крепления коврика за спинкой сиденья..
2. Вынуть шплинт из шарнира..
3. Наружный вкладыш шарнира (вынимается движением внутрь)..
4. Опорный шип ...
