Hyundai Elantra: Схема гидравлической части системы управления АКПП
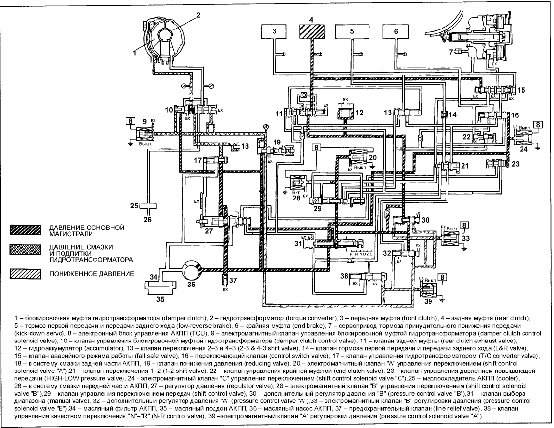
СХЕМА ГИДРАВЛИЧЕСКОЙ ЧАСТИ СИСТЕМЫ УПРАВЛЕНИЯ АКПП - ПОЛОЖЕНИЯ "N" (НЕЙТРАЛЬ) И
"P" (СТОЯНКА)
СХЕМА ГИДРАВЛИЧЕСКОЙ ЧАСТИ СИСТЕМЫ УПРАВЛЕНИЯ АКПП - ПОЛОЖЕНИЕ "D" (1-Я ПЕРЕДАЧА)
СХЕМА ГИДРАВЛИЧЕСКОЙ ЧАСТИ СИСТЕМЫ УПРАВЛЕНИЯ АКПП - ПОЛОЖЕНИЕ "D" (2-Я ПЕРЕДАЧА)
СХЕМА ГИДРАВЛИЧЕСКОЙ ЧАСТИ СИСТЕМЫ УПРАВЛЕНИЯ АКПП - ПОЛОЖЕНИЕ "D" (3-Я ПЕРЕДАЧА)
СХЕМА ГИДРАВЛИЧЕСКОЙ ЧАСТИ СИСТЕМЫ УПРАВЛЕНИЯ АКПП - ПОЛОЖЕНИЕ "D" (4-Я ПЕРЕДАЧА)
СХЕМА ГИДРАВЛИЧЕСКОЙ ЧАСТИ СИСТЕМЫ УПРАВЛЕНИЯ АКПП - ПОЛОЖЕНИЕ "R" (ПЕРЕДАЧА ЗАДНЕГО
ХОДА)
Замена троса привода спидометра
1. Правильно установите переходник в комбинацию приборов и привяжите к нему новый
трос привода спидометра.
2. Установите резиновую втулку так, чтобы трос и выступающая часть втулки были
гориз ...
Автоматическая коробка передач - снятие (Для КПП F4A42)
(Для КПП F4A42)
1. Отверните словную пробку и слейте масло для АКПП (ATF) из коробки передач.
2. Снимите корпус воздушного фильтра в сборе.
3. Снимите трос управления АКПП.
4. Отсоедините разъе ...
Другое на сайте:
Радиатор
Снятие
ПОРЯДОК ВЫПОЛНЕНИЯ
1. Отсоедините батарею от массы.
2. Слейте охлаждающую жидкость.
3. Отсоедините от радиатора верхний и нижние шланги (указаны стрелками) и шланг
расширительного бачк ...
Меры предосторожности для литых алюминиевых дисков
На протяжении пробега первых 1600 км проверяйте затяжку гаек колес.
После перестановки или замены колеса проверяйте затяжку гаек колес на протяжении
1600 км пробега.
При пользовании цепями соблюда ...
Проверка каталитического нейтрализатора и лямбда-зонда
Для этой проверки автомобиль подключают к специальному тестеру в мастерской,
который может одновременно распечатать полученные результаты измерений в виде подтверждения
проверки. Если отдельные ре ...
