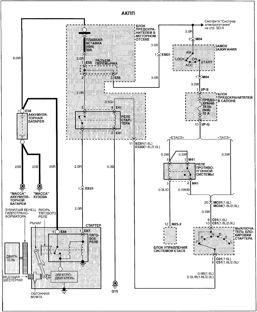
 Hyundai Elantra: Электросхема системы пуска двигателя (модели с АКПП)
Hyundai Elantra: Электросхема системы пуска двигателя (модели с АКПП)
 
				
				
 
 
ЭЛЕКТРОСХЕМА СИСТЕМЫ ПУСКА ДВИГАТЕЛЯ (МОДЕЛИ С АКПП)
 Система пуска двигателя - поиск неисправностей
Система пуска двигателя - поиск неисправностей
   
	
		Признак неисправности
		Вероятная причина
		Устранение
	
	
		Коленчатый вал двигателя не прокручивается стартером
		Низкий заряд аккумуляторной батареи Плохой контакт проводов 
		клемм а ...
    Электросхема системы пуска двигателя (модели с МКПП)
Электросхема системы пуска двигателя (модели с МКПП)
   
 
ЭЛЕКТРОСХЕМА СИСТЕМЫ ПУСКА ДВИГАТЕЛЯ (МОДЕЛИ С МКПП) ...
   Другое на сайте:
Неисправность центрального
замка
   	Разблокирование
Отоприте дверь водителя вручную
поворотом ключа в замке. Другие
двери можно открыть с помощью
внутренних ручек. Для этого ручку
необходимо потянуть дважды.
Крышка горловины топ ...
   	
Моторный отсек
   	
Вид моторного отсека (для двигателей 2Е)
1. Щуп измерителя уровня масла в двигателе
2. Бачок стеклоомывателя заднего и ветрового стекол
3. Пробка маслозаливной горловины 
4. Вентиляторы систем ...
   	
Снятие и установка воздушных дефлекторов
   	СНЯТИЕ
ПОРЯДОК ВЫПОЛНЕНИЯ
1. Для снятия воздушных дефлекторов необходимы один или два проволочных крючка, 
которые могут быть изготовлены самостоятельно. 
2. Согните из проволоки инструмен ...
   	








